本文介绍了顺序 控制系统的特点和简易 设计方法的设计思路,举例说明了三种设计方法,并给出了设计模板。 
在工业控制系统中,顺序控制的应用最为广泛,特别是在现代制造业中,几乎都是利用顺序控制来实现加工的自动循环。程序设计是控制系统设计的难题。目前, 电气设计人员常采用经验设计法来设计 PLC顺序控制系统,不仅设计效率低,容易出差错,设计阶段出现的错误难以发现,需要多次调试修改才能完成,设计周期长。 为此,本文提出的三种简易设计方法,能快速一次设计成功PLC顺序控制系统。 顺序控制系统特点顺序控制是指在生产过程中,各执行机构按照生产工艺中预先设定的动作顺序以及相应的转换条件,一步一步进行的自动有序操作的过程。 为了使顺序控制系统工作可靠,通常采用步进式顺序控制 电路结构。所谓步进式顺序控制,是指控制系统的任一程序步(以下简称步)的得电,必须以前一步的得电并且本步的转换主令信号已发出为条件。 对生产机械而言,受控设备任一步的机械动作是否执行,取决于控制系统前一步是否已有输出信号及其受控机械动作是否已完成。若前一步的动作未完成,则后一步的动作无法执行。这种控制系统每步之间互锁严密,即便转换主令信号元件失灵或出现误操作,也不会导致动作顺序错乱。 顺序控制系统简易设计法的设计思路功能表图又称作状态转移图,它是描述控制系统的控制过程、功能和特性的一种图形,也是设计PLC的顺序控制程序的有力工具。功能表图并不涉及所描述的控制功能的具体技术,它是—种通用的技术语言。功能表图的一般形式,主要由步、有向连线、转换、转换条件和动作(命令)组成。因此,程序设计关键是绘制功能表图。 根据控制系统的工艺要求,利用功能表图设计梯形图程序的步骤可归纳为: - 分析被控对象的工作过程,确定各工作状态;
- 分析相邻状态间的转换条件,确定状态转移流程图;
- 确定PLC型号,确定各状态标志位,分配输入/输出元件;
- 依据(1)(2)(3)画出顺序功能表图;
- 依据功能表图编写梯形图程序。
功能表图的框架结构如下: 
举例说明三种简易设计方法下面以某液压滑台的整个工作过程为例说明设计方法。 (1) 液压滑台工作过程 液压滑台在原始位置时处于 停止,按下 启动按钮,滑台快速移动,接近工件时变为工作进给,加工工件,加工完毕,滑台快速退回到起始位置后停止。 依据液压滑台工作过程,可以将其划分为停止(原位)、快进、工进、快退四个工作状态,又称四个工步。 (2) 滑台工作流程图和状态转换条件如图一所示。 
(3)选择CPM1A-20CDR型PLC,各状态标志位以及输入/输出元件分配情况如下;  液压滑台控制 I/O分配表
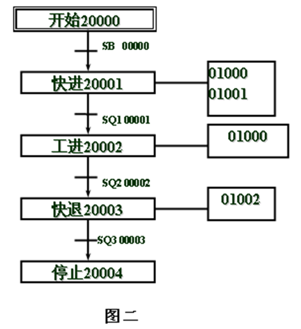
(4)依据流程图、I/O分配表绘制功能表图(见图二): 
基本逻辑指令设计程序如图三所示 
这种设计方法是根据“与”、“或”、“非”的基本逻辑关系,设计成串联、并联或串、并联复合的电路结构。快进步(20001)得电条件是滑台停在原位SQ3处于压合状态,满足原位条件后按起动按钮SB(00000)20001才能得电。20001得电后自锁,并为工进步提供步进条件信号。快进步的执行动作完成时触发的行程 开关信号SQ1作为工进步的转步条件。 工进步(20002)的输入满足其步进条件和转步条件后得电自锁,并为下一步快退步提供步进条件信号。按此规律即可实现后续每一工作步状态 继电器的得电和自锁。停止步(20004)的步进条件信号和转步条件信号分别为:快退步(20003)动作完成时触发SQ3。 由于20004的得电信号令控制系统失电,所以2004的电路不自锁,且要将其常闭触点串联在步1的电路中。应该注意的是:无论工作步还是停止步,如果某步的转步信号有多个,则应将多个转步信号互相串联。 利用基本逻辑指令设计梯形图程序时,状态转换可以概述为下列模版。 
步进指令设计程序如图四所示 
步进控制指令的关键是熟悉步进指令的含义。步进指令包括步进控制领域定义STEP和步进控制SNXT两种类型指令。其格式为: 
程序解读: - 第一逻辑行,按钮SB按下,内部输入继电器00000有输出(置1),控制快进步(20001)开始;
- 第二逻辑行,将由20001控制的步(快进)激活(置1),即快进步成为活动步;
- 第三逻辑行,由20001控制前进电磁阀(01000)和快进电磁阀(01001)同时输出,从而驱动动力头快速前进。
- 第四逻辑行,快进到压下工进电磁阀SQ1时,内部输入继电器00001有输出(置1),使快进步(20001)复位,同时使工进步(20002)开始。
- 第五逻辑行,将由20002控制的步(工进)激活(置1),即工进步成为活动步;
- 第六逻辑行,由20002控制仅前进电磁阀(01000)输出,从而驱动动力头工作速度进给。
- 第七逻辑行,工进到压下工进电磁阀SQ2时,内部输入继电器00002有输出(置1),使工进步(20002)复位,同时使快退步(20003)开始。
- 以下依次类推……
- 当指令执行到指令“STEP”时,表示步进控制程序结束。
利用步进指令设计梯形图程序,步进关系比较清晰。但要熟悉步进指令的使用方法。 利用步进指令设计梯形图程序时,可以概述为下列模版。 
置位/复位指令设计程序如图五所示 
置位/复位指令一般成对使用,对某个继电器置位(SET)后,只有使用复位指令(RSET)才能对其进行还原即复位。否则,置位继电器会一直保持置位状态不变。因此,该程序设计时在满足工步转换条件后,下一个工步置位的同时还要让上一个工步复位。即出现了两个指令并联的情况。 利用置位/复位指令设计梯形图程序时,状态转换模版如下: 
结束语用基本指令编写的梯形图较长,但灵活性好,可用来编制较复杂的梯形图;用步进指令编写的梯形图较为直观,和顺序功能图有很好对应关系,可直接从顺序功能图得到梯形图;用置位/复位指令编写的梯形图程序要注意转换条件与步进指令不同,置位/复位指令要满足上一步正在执行和转步条件同时存在才能实现转步。 除此之外,顺序控制系统还可以使用移位指令编写梯形图,关键是要处理好移位脉冲产生的问题。 总之,对同一个问题,处理的方法有很多种。只要我们在学习和工作中不断总结,一定能提高我们的 编程水平。 (编自《电气技术》,原文标题为“PLC顺序控制系统的简易设计方法”,作者为侯肖霞。)
|