找回密码
 立即注册

QQ登录

只需一步,快速开始

查看: 3352|回复: 12

西门子s7-200高速计数器编程案例

  [复制链接]
  • 打卡等级:常驻代表
  • 打卡总天数:34
  • 打卡月天数:6
  • 打卡总奖励:9027
  • 最近打卡:2025-12-17 23:15:51

2823

主题

541

回帖

2万

积分

管理员

积分
22569
发表于 2019-6-15 16:46:03 | 显示全部楼层 |阅读模式

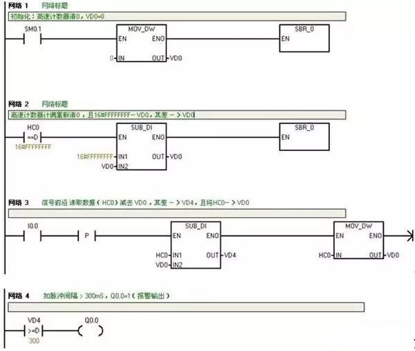
最近改造用S7200高速计数器,检测一个信号,300毫秒检测一个信号,检测不到,输出一个Q点报警,望高手指点

答:可以这样编程

  1、将S7-200的高速计数器的计数设置为:连续计数方式,且计满自动从0计数。输入的计数脉冲的频率=1KHz,这样高速计数器每计1个数的时间=1mS.

  2、用被监测的信号的前沿读取高速计数器的计数值HC0 减去VD0,其差送入VD4,再将HC0值送入VD0.

  3、用VD4(差值)与数“300”比较。如VD4 300,即信号间隔大于300mS,使Q0.0=1.即报警输出。见下程序:

  主程序:





工控课堂 www.gkket.com

0

主题

87

回帖

356

积分

注册会员

积分
356
发表于 2019-6-16 15:55:50 | 显示全部楼层
太生气了,无法HOLD啦 >_<......
工控课堂 www.gkket.com

0

主题

122

回帖

478

积分

注册会员

积分
478
发表于 2019-6-24 12:45:21 | 显示全部楼层
看了楼主的帖子,不由得精神一振,豁然开朗,牛掰
工控课堂 www.gkket.com

0

主题

120

回帖

336

积分

注册会员

积分
336
发表于 2025-11-24 15:27:41 | 显示全部楼层
学到了学到了,这波分享太实用啦!
工控课堂 www.gkket.com

0

主题

187

回帖

741

积分

中级会员

积分
741
发表于 2025-11-24 15:43:33 | 显示全部楼层
蹲一波同款,有没有姐妹 / 兄弟推荐?
工控课堂 www.gkket.com

0

主题

181

回帖

526

积分

中级会员

积分
526
发表于 2025-11-24 15:44:13 | 显示全部楼层
蹲个后续,楼主记得更新呀,在线等挺急的~
工控课堂 www.gkket.com

0

主题

1451

回帖

4571

积分

金牌会员

积分
4571
发表于 2025-11-24 15:46:57 | 显示全部楼层
水个经验,支持楼主,加油呀
工控课堂 www.gkket.com

0

主题

107

回帖

163

积分

新手上路

积分
163
发表于 2025-11-24 15:49:36 | 显示全部楼层
哈哈哈哈笑不活,楼主这脑洞绝了!
工控课堂 www.gkket.com

0

主题

135

回帖

261

积分

注册会员

积分
261
发表于 2025-11-24 15:52:24 | 显示全部楼层
楼主太会说了,字字句句都在理~
工控课堂 www.gkket.com

0

主题

91

回帖

141

积分

新手上路

积分
141
发表于 2025-11-24 15:56:01 | 显示全部楼层
原来还有这种操作,长见识了!
工控课堂 www.gkket.com
您需要登录后才可以回帖 登录 | 立即注册

本版积分规则

关闭

站长推荐上一条 /1 下一条

QQ|手机版|免责声明|本站介绍|工控课堂 ( 沪ICP备20008691号-1 )

GMT+8, 2025-12-22 22:06 , Processed in 0.198306 second(s), 26 queries .

Powered by Discuz! X3.5

© 2001-2025 Discuz! Team.

快速回复 返回顶部 返回列表