找回密码
 立即注册

QQ登录

只需一步,快速开始

查看: 4698|回复: 13

如何通过PLC控制变频器进行电机转速控制,含代码!

 火.. [复制链接]
  • 打卡等级:即来则安
  • 打卡总天数:29
  • 打卡月天数:1
  • 打卡总奖励:7791
  • 最近打卡:2025-12-13 17:25:16

2540

主题

1355

回帖

2万

积分

管理员

积分
21304
发表于 2020-3-10 20:14:45 | 显示全部楼层 |阅读模式
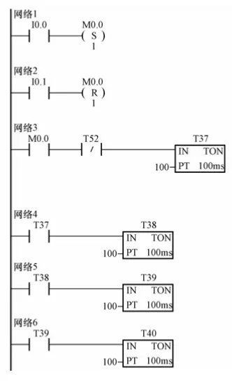
一、项目描述
按下电动机启动按钮,电动机启动运行在5Hz所对应的转速;延时10s后,电动机升速运行在10Hz对应的转速,再延时10s后,电动机继续升速运行在20Hz对应的转速;以后每隔10s,则速度按下图依次变化,一个运行周期完后会自动重新运行。按下停止按钮,电动机停止运行。
二、项目实现
1 、MM440 变频器的设置
MM440变频器数字输入“5”、“6”、“7”、“8”端子通过P0701、P0702、P0703、P0704参数设为15段固定频率控制端,每一频段的频率分别
由P1001~P1015参数设置。变频器数字输入“16”端子设为电动机运行、停止控制端,可由P0705参数设置。
2 、PLC 的I/O 分配
I0.0,电动机运行,对应电动机运行按钮SB1;
I0.1,电动机停止,对应电动机停止按钮SB2;
Q0.0,固定频率设置,接MM440数字输入端子“5”;
Q0.1,固定频率设置,接MM440数字输入端子“6”;
Q0.2,固定频率设置,接MM440数字输入端子“7”;
Q0.3,固定频率设置,接MM440数字输入端子“8”;
Q0.4,电动机运行/停止控制,接MM440数字输入端子“16”


3.PLC 程序设计
PLC程序应包括以下控制:
(1)当按下正转启动按钮SB1时,PLC的Q0.4应置位为ON,允许电动机运行。
(2)PLC输出接口状态、变频器输出频率、电动机转速变化
(3)当按下停止按钮SB2时,PLC的Q0.4应复位为OFF,电动机停止运行。






4 、操作步骤
(1)连接电路图,检查接线正确后,接通PLC和变频器电源
(2)恢复变频器工厂默认值,P0010设为30,P0970设为1。按下变频器操作面板上的“P”键,变频器开始复位到工厂默认值。
(3)电动机参数按如下所示设置,电动机参数设置完后,设
P0010为0,变频器当前处于准备状态,可正常运行。
P0003设为1,访问级为标准级;
P0010设为1,快速调试;
P0100设为0,功率以kW表示,频率为50Hz;
P0304设为230,电动机额定电压
P0305设为1,电动机额定电流
P0307设为0.75,电动机额定功率;
P0310设为50,电动机额定频率;
P0311设为1460,电动机额定转速;
P3900设为1,结束快速调试,进入“运行准备就绪”。

本帖子中包含更多资源

您需要 登录 才可以下载或查看,没有账号?立即注册

×
工控课堂 www.gkket.com

0

主题

129

回帖

499

积分

注册会员

积分
499
发表于 2020-3-11 13:10:58 | 显示全部楼层
太生气了,无法HOLD啦 >_<......
工控课堂 www.gkket.com

0

主题

94

回帖

163

积分

新手上路

积分
163
发表于 2020-4-8 17:40:51 | 显示全部楼层
一般在使用幸运时时彩PLC控制器时,对于交流电源型,其输入电源电压是由控制变压器提供110V或220V;而对于天津时时彩直流电源型,其输入电源电压是由开关电源提供24V。一台使用了三菱十一运夺金FX1N-40MR的PLC的专机,PLC输入电源是由200VA控制变压器提供的110V,其电源电压同时也提供幸运飞艇给接触器控制电路。

工控课堂 www.gkket.com

0

主题

272

回帖

1005

积分

中级会员

积分
1005
发表于 2020-10-8 18:44:54 | 显示全部楼层
我顶,我顶,我顶顶顶
工控课堂 www.gkket.com

0

主题

106

回帖

239

积分

注册会员

积分
239
发表于 2025-11-12 09:12:58 | 显示全部楼层
路过混个脸熟,顺便为优质内容打 call~
工控课堂 www.gkket.com

0

主题

67

回帖

294

积分

注册会员

积分
294
发表于 2025-11-12 09:23:02 | 显示全部楼层
赞同 + 10086,完全说出了我的想法!
工控课堂 www.gkket.com
  • 打卡等级:无名新人
  • 打卡总天数:1
  • 打卡月天数:0
  • 打卡总奖励:6
  • 最近打卡:2024-12-11 10:55:04

0

主题

72

回帖

114

积分

新手上路

积分
114
发表于 2025-11-12 10:51:44 | 显示全部楼层
水个经验,楼主加油,支持你~
工控课堂 www.gkket.com

0

主题

516

回帖

1647

积分

高级会员

积分
1647
发表于 2025-11-12 12:01:34 | 显示全部楼层
蹲一波同款,有没有小伙伴推荐?
工控课堂 www.gkket.com

0

主题

86

回帖

252

积分

注册会员

积分
252
发表于 2025-11-12 14:04:26 | 显示全部楼层
已转发给朋友,一起感受这份快乐~
工控课堂 www.gkket.com

0

主题

86

回帖

139

积分

新手上路

积分
139
发表于 2025-11-12 14:52:47 | 显示全部楼层
学到干货了,感谢分享,已火速收藏
工控课堂 www.gkket.com
您需要登录后才可以回帖 登录 | 立即注册

本版积分规则

关闭

站长推荐上一条 /1 下一条

QQ|手机版|免责声明|本站介绍|工控课堂 ( 沪ICP备20008691号-1 )

GMT+8, 2025-12-23 03:41 , Processed in 0.092956 second(s), 27 queries .

Powered by Discuz! X3.5

© 2001-2025 Discuz! Team.

快速回复 返回顶部 返回列表