找回密码
 立即注册

QQ登录

只需一步,快速开始

查看: 4192|回复: 12

6张经典电路图分析助你进阶高级电工,你都会了吗?

 火.. [复制链接]
  • 打卡等级:即来则安
  • 打卡总天数:29
  • 打卡月天数:1
  • 打卡总奖励:7791
  • 最近打卡:2025-12-13 17:25:16

2540

主题

1353

回帖

2万

积分

管理员

积分
21301
发表于 2020-2-1 15:29:30 | 显示全部楼层 |阅读模式
很多初学者朋友不知道怎么分析电路图,今天小编就挑选几个经典案列一一讲解,只要你彻底的学透了这几个电路,你就能慢慢学着自己设计电路了。高级电工考试会给出电路图,只要你会分析电路图,看图接线即可。


这个是手动控制接线图,主线部分的接线一定要注意相序,启动时电机星型接法,运行的时候是三角形接法。右边的控制线部分,KMY和KM△要互锁,启动按钮SB2按下去以后,KM一直是自锁状态,几秒延时以后我们手动按下SB3,这时候KMY线圈失电,同时KM△自锁。SB3的按钮开关常开点串KM△的线圈常闭点串KMY的线圈。


这个是带延时继电器的星三角
带延时继电器的星三角更加方便,接线和上图的手动控制类似,只不过把按钮开关换成了延时继电器。按钮开关SB2按下去以后KM1自锁,同时延时继电器的线圈得电启动,延时继电器KT常闭点串KM2线圈,KT常开点串KM3线圈,延时时间到了以后KM3自锁。KM3的辅助常闭点串延时继电器的线圈,所以启动完成后,延时继电器也会断电。


控制电机正反转完整接线
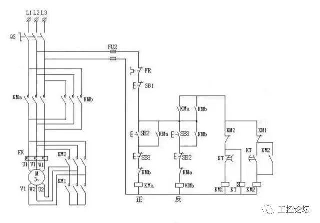
这个电路用的非常多,其实就是接触器自锁和互锁的结合应用。KM1和KM2的线圈分别串彼此的辅助常闭点。一般实际应用的时候,SB2和SB3两个按钮也要机械互锁。双重互锁更加的安全。


一键启停
这个电路没有太大的实用性,但是非常适合学习。2个中间继电器和一个交流接触器,我们看一下电路,2个继电器互锁,KA1的线圈串KM的辅助常闭点,KA2的线圈串KM的辅助常开点。所以按下SB按钮开关KA1自锁,同时KA1的常开点闭合KM自锁,实现了启动操作。然后再按下SB按钮开关,KA2又会自锁,KA2的常闭点会断开,而KA2的常闭点是串的KM的线圈,所以同时KM线圈失电,实现停止操作。


小车自动往返电路
这个电路也很经典,其实它是控制电机正反转的加强版。利用行程开关实现自动往返的效果,按下SB1启动按钮KM1自锁,小车开始正向走,当碰到限位开关SQ1时,KM1线圈失电KM2自锁,小车又反向运行。只要不按下SB3这个停止按钮,它就会循环运行。


星三角加正反转
星三角我上图分析过了,控制电机正反转也分析过了。两图合一就是这个图了,喜欢的朋友可以自己学着分析一下。

本帖子中包含更多资源

您需要 登录 才可以下载或查看,没有账号?立即注册

×
工控课堂 www.gkket.com

0

主题

165

回帖

385

积分

注册会员

积分
385
发表于 2020-2-5 23:38:46 | 显示全部楼层
强烈支持楼主ing……
工控课堂 www.gkket.com

0

主题

76

回帖

114

积分

新手上路

积分
114
发表于 2025-11-16 06:59:46 | 显示全部楼层
这波反向操作,我属实没想到!
工控课堂 www.gkket.com

1

主题

119

回帖

213

积分

注册会员

积分
213
发表于 2025-11-18 14:45:29 | 显示全部楼层
来凑个热闹,为楼主增加点人气!
工控课堂 www.gkket.com

0

主题

111

回帖

410

积分

注册会员

积分
410
发表于 2025-11-22 23:33:56 | 显示全部楼层
谁懂啊!这内容我能循环看十遍
工控课堂 www.gkket.com

0

主题

108

回帖

632

积分

中级会员

积分
632
发表于 2025-11-22 23:49:59 | 显示全部楼层
内容太顶了!疯狂点赞,已默默收藏~
工控课堂 www.gkket.com

0

主题

74

回帖

111

积分

新手上路

积分
111
发表于 2025-11-22 23:50:06 | 显示全部楼层
打卡路过,支持优质原创内容~
工控课堂 www.gkket.com

0

主题

98

回帖

149

积分

新手上路

积分
149
发表于 2025-11-22 23:56:14 | 显示全部楼层
蹲一波同款,有没有小伙伴推荐?
工控课堂 www.gkket.com

0

主题

106

回帖

159

积分

新手上路

积分
159
发表于 2025-11-22 23:57:28 | 显示全部楼层
蹲个后续,楼主记得更新呀,在线等挺急的~
工控课堂 www.gkket.com

0

主题

323

回帖

1195

积分

中级会员

积分
1195
发表于 2025-11-23 00:03:28 | 显示全部楼层
画面感太强了,仿佛身临其境!
工控课堂 www.gkket.com
您需要登录后才可以回帖 登录 | 立即注册

本版积分规则

关闭

站长推荐上一条 /1 下一条

QQ|手机版|免责声明|本站介绍|工控课堂 ( 沪ICP备20008691号-1 )

GMT+8, 2025-12-22 12:29 , Processed in 0.147046 second(s), 26 queries .

Powered by Discuz! X3.5

© 2001-2025 Discuz! Team.

快速回复 返回顶部 返回列表