找回密码
 立即注册

QQ登录

只需一步,快速开始

查看: 4933|回复: 8

简要了解变频器及散热与旁通

  [复制链接]
  • 打卡等级:常驻代表
  • 打卡总天数:34
  • 打卡月天数:6
  • 打卡总奖励:9027
  • 最近打卡:2025-12-17 23:15:51

2823

主题

541

回帖

2万

积分

管理员

积分
22569
发表于 2021-1-5 20:40:00 | 显示全部楼层 |阅读模式
什么是变频器
变频器是利用电力半导体器件的通断作用将工频电源变换为另一频率的电能控制装置。
可分为交—交变频器、交-直-交变频器。
交-交变频器可直接把交流电变成频率和电压都可变的交流电;
交—直—交变频器则是先把交流电经整流器先整流成直流电,再经过逆变器把直流电变成频率和电压都可变的交流电。
变频器的组成:
变频器是由主回路和控制回路两大部分组成的。主回路由整流器、滤波器和逆变器三个主要部分组成。控制回路则由单片机、驱动电路和光电隔离电路组成。
变频技术是应交流电机无级调速的需要而诞生的。随着电力电子器件【从SCR(晶闸管)发展到今天的IGBT(绝缘栅双极型晶体管)】、电力变换技术的不断发展和脉宽调制变压变频调速理论(PWM—VVVF)的成熟。
变频调速的原理:
三相异步电动机转速为:n=n0(1-s)
其中:n0=60f/p,为同步转速
因此n=60f(1-s)/p
改变电机的极对数(p);
改变电机的转差率(s);
转子串电阻调速,转子串级调速;
改变电机供电频率(f),即变频调速。
根据三相异步电动机公式:
E=4.44f1KNØ
f1-电机频率。
N-每相绕组匝数;
Ø-电机气隙磁通;
K-与绕组有关的常数。
Ф=E/(4.44KNf1)=KФ(E/f1)≈KФ(U/f1)
VVVF控制
变频调速的优点:
变频调速主要有如下一些优点:
1、调速范围宽,可使异步电动机0-100%无级调速(加减速时间可调);
2、启动电流小,而启动转矩大;
3、启动平滑,消除机械的冲击力,保护机械设备;
4、对电机具有保护功能,降低电机的维修费用;
5、在合适条件下具有显著的节电效果。
常用低压变频器功能简介:
完善的保护特性(自身保护和负载保护):
基本接线:
变频器的寿命:
变频器虽为静止装置,但也有像滤波电容器、冷却风扇那样的消耗器件,如果对它们进行定期的维护、更新,可以有10年以上的寿命。
变频器调速节电原理:
变频器是节电产品,但变频器本身不节电,相反,它本身也耗电,它的作用是改变电机的转速;
变频器节电的效果完全取决于电机负载的工况条件-有调节转速节电的需要。
例如:离心泵的特性
减量操作(Q1-Q2):
出口阀门调节时泵工作点的变化:
减量操作(Q1-Q2):
调速调节时泵工作点的变化:
阀门、速度调节能耗比较:
根据离心泵轴功率公式:P=kQHρ/η
式中:P-泵工况点的轴功率,kW
Q-工况点的流量,m3/s
H-工况点的扬程,m
ρ-介质密度,kg/m3
η-工况点的泵效率,%
得出泵运行在b、c点的轴功率和损耗功率△P:
△P=Pb-Pc≈kQ2(Hb-Hc)ρ/η
什么是高压变频器?
一般输出3KV~13.8KV电压的变频器称为高压变频器。
国外称为中压变频器,国内称为高压,主要是与低压变频器相对而言的。
常用高压变频器分类:
按输出电压方式:
高-高型:变频器输出没有升压变压器
高-低-高型:低压变频器,有降、升压过程按中间环节类型
电压源:中间直流环节为电容
电流源:中间直流环节为电感
按逆变器电路结构型式:
三电平(中心点钳位)
GTO/SGCT电流源型逆变器
功率单元电压串联结构
某品牌高压变频器组成结构:
几种调速方式对比:
变频器的散热与旁通:
二次结构图:
控制电源:
一、外部电源→UPS
二、UPS→板件
风扇电源:
变压器→风扇
电压、电流检测:
变频器控制信号:
变频器输出:
外部信号输入
单元与主板通讯方式:
功率单元散热方式:
水平散热:
垂直散热:
垂直通风散热技术风道小,散热风机利用率高,散热效果好;
由于电解电容位于风道内,散热良好,寿命大大增加
结构设计简单合理,便于整体发运。
变频器整机散热方式:
方式一:室外冷风—变频器--热风---风道引至室外
特点:
1)施工简单,维护量大(定期清洗滤网)。
2)费用低,散热效果较好。
3)运行稳定性依赖于当地环境,适用于环境较好,粉尘少的场合。
方式二:室外冷风—变频器--热风--室内-室外
优点:无额外的风道或空调成本。适合北方冬季使用。
缺点:散热受外界温度影响大,变频器很容易因过热而故障停机。
方式三:房间密闭室内空调制冷--室内冷风—变频器--热风--室内。
优点:由于室内外空气没有直接流通,容易保证室内环境清洁,空调冗余配置。
缺点:空调的可靠性会影响变频器的稳定运行,空调费用高,运行费用高。
方式四:室内冷风-变频器-热风-空水冷散热器-冷风-室内
1)降温效果较好,降低设备的运营成本,设备使用寿命长、故障率低、性能可靠。
变频器旁路方式:
(1)一拖一手动刀闸旁路方案
(2)一拖一自动接触器旁路方案
(3)一拖二手动刀闸旁路方案
(4)一拖二自动旁路方案
同步投切(电机软启动)
自动与手动旁路比较:
变频器节能原理:
交流异步电机:
F:电机输入电源频率
P:为异步电机极对数
N:为电动机拖动负载的转速
S:滑差(一般为:0-0.05)
对于风机、泵类平方转矩负载,电机的输出功率与电机转速的立方成正比。
风机水泵类负载一般称为平方转矩负载,及转矩与转速成平方关系;其功率等于转矩乘转速,即功率是与转速成三次方关系,这个也就是风机水泵类采用变频调速以后节能的基本原理。
专业术语:
平方转矩负载:在各种风机、水泵、油泵中,随叶轮的转动,空气或液体在一定的转速范围内所产生的阻力大致与转速n的2次方成正比。随着转速的减小,转矩按转速的2次方减小。这种负载所需要的功率与速度的3次方成正比。
恒转矩负载:负载转矩TL与转速n无关,任何转速下TL总保持恒定或基本不变。例如传送带、搅拌机、挤压机等摩擦类负载以及吊车、提升机等位能负载都属于恒转矩负载。
恒功率负载:机床主轴和轧机、造纸机、塑料薄膜生产中的卷取机、开卷机等要求的转矩大体与转速成反比。这就是所谓的恒功率负载。
变频与工频:
变频指的是电机,你说的变频泵应该是变频电机带动的泵。
变频也就是可调节频率,变频电机就是可以调节转速;工频电机就是我们日常用的频率50Hz,不可调速。
变频泵就是可以调节流量,工频泵就是流量恒定不可调。
工频就是说的我们国家的电力频率,50HZ,是一个常数。
变频器选型时要确定以下几点:
1)采用变频的目的;恒压控制或恒流控制等。
2)变频器的负载类型;如叶片泵或容积泵等,特别注意负载的性能曲线,性能曲线决定了应用时的方式方法。
3)变频器与负载的匹配问题;
I.电压匹配;变频器的额定电压与负载的额定电压相符。
II.电流匹配;普通的离心泵,变频器的额定电流与电机的额定电流相符。对于特殊的负载如深水泵等则需要参考电机性能参数,以最大电流确定变频器电流和过载能力。
III.转矩匹配;这种情况在恒转矩负载或有减速装置时有可能发生。
4)在使用变频器驱动高速电机时,由于高速电机的电抗小,高次谐波增加导致输出电流值增大。因此用于高速电机的变频器的选型,其容量要稍大于普通电机的选型。
5)变频器如果要长电缆运行时,此时要采取措施抑制长电缆对地耦合电容的影响,避免变频器出力不足,所以在这样情况下,变频器容量要放大一档或者在变频器的输出端安装输出电抗器。
6)对于一些特殊的应用场合,如高温,高海拔,此时会引起变频器的降容,变频器容量要放大一挡。
变频器和电机的距离确定电缆和布线方法:
I.变频器和电机的距离应该尽量的短。这样减小了电缆的对地电容,减少干扰的发射源。
II.控制电缆选用屏蔽电缆,动力电缆选用屏蔽电缆或者从变频器到电机全部用穿线管屏蔽。
III.电机电缆应独立于其它电缆走线,其最小距离为500mm。同时应避免电机电缆与其它电缆长距离平行走线,这样才能减少变频器输出电压快速变化而产生的电磁干扰。如果控制电缆和电源电缆交叉,应尽可能使它们按90度角交叉。与变频器有关的模拟量信号线与主回路线分开走线,即使在控制柜中也要如此。
IV.与变频器有关的模拟信号线最好选用屏蔽双绞线,动力电缆选用屏蔽的三芯电缆(其规格要比普通电机的电缆大档)或遵从变频器的用户手册。
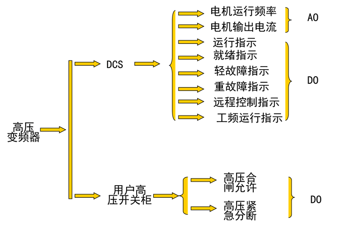
变频器控制原理图
I.主回路:电抗器的作用是防止变频器产生的高次谐波通过电源的输入回路返回到电网从而影响其他的受电设备,需要根据变频器的容量大小来决定是否需要加电抗器;滤波器是安装在变频器的输出端,减少变频器输出的高次谐波,当变频器到电机的距离较远时,应该安装滤波器。虽然变频器本身有各种保护功能,但缺相保护却并不完美,断路器在主回路中起到过载,缺相等保护,选型时可按照变频器的容量进行选择。可以用变频器本身的过载保护代替热继电器
II.控制回路:具有工频变频的手动切换,以便在变频出现故障时可以手动切工频运行,因输出端不能加电压,固工频和变频要有互锁。
4)变频器的接地:
变频器正确接地是提高系统稳定性,抑制噪声能力的重要手段。变频器的接地端子的接地电阻越小越好,接地导线的截面不小于4mm,长度不超过5m。变频器的接地应和动力设备的接地点分开,不能共地。信号线的屏蔽层一端接到变频器的接地端,另一端浮空。变频器与控制柜之间电气相通。
变频器控制柜设计:
变频器应该安装在控制柜内部,控制柜在设计时要注意以下问题:
1)散热问题:变频器的发热是由内部的损耗产生的。在变频器中各部分损耗中主要以主电路为主,约占98%,控制电路占2%。为了保证变频器正常可靠运行,必须对变频器进行散热我们通常采用风扇散热;变频器的内装风扇可将变频器的箱体内部散热带走,若风扇不能正常工作,应立即停止变频器运行;大功率的变频器还需要在控制柜上加风扇,控制柜的风道要设计合理,所有进风口要设置防尘网,排风通畅,避免在柜中形成涡流,在固定的位置形成灰尘堆积;根据变频器说明书的通风量来选择匹配的风扇,风扇安装要注意防震问题。
2)电磁干扰问题:
I.变频器在工作中由于整流和变频,周围产生了很多的干扰电磁波,这些高频电磁波对附近的仪表仪器有一定的干扰,而且会产生高次谐波,这种高次谐波会通过供电回路进入整个供电网络,从而影响其他仪表。如果变频器的功率很大占整个系统25%以上,需要考虑控制电源的抗干扰措施。
II.当系统中有高频冲击负载如电焊机、电镀电源时,变频器本身会因为干扰而出现保护,则考虑整个系统的电源质量问题。
变频器接线规范:
信号线与动力线必须分开走线:使用模拟量信号进行远程控制变频器时,为了减少模拟量受来自变频器和其它设备的干扰,请将控制变频器的信号线与强电回路(主回路及顺控回路)分开走线。距离应在30cm以上。即使在控制柜内,同样要保持这样的接线规范。该信号与变频器之间的控制回路线最长不得超过50m。
信号线与动力线必须分别放置在不同的金属管道或者金属软管内部:连接PLC和变频器的信号线如果不放置在金属管道内,极易受到变频器和外部设备的干扰;同时由于变频器无内置的电抗器,所以变频器的输入和输出级动力线对外部会产生极强的干扰,因此放置信号线的金属管或金属软管一直要延伸到变频器的控制端子处,以保证信号线与动力线的彻底分开。
1)模拟量控制信号线应使用双股绞合屏蔽线,电线规格为0.75mm2。在接线时一定要注意,电缆剥线要尽可能的短(5-7mm左右),同时对剥线以后的屏蔽层要用绝缘胶布包起来,以防止屏蔽线与其它设备接触引入干扰。
2)为了提高接线的简易性和可靠性,推荐信号线上使用压线棒端子。
变频器的运行和相关参数的设置:
变频器的设定参数多,每个参数均有一定的选择范围,使用中常常遇到因个别参数设置不当,导致变频器不能正常工作的现象。
控制方式:即速度控制、转距控制、PID控制或其他方式。采取控制方式后,一般要根据控制精度,需要进行静态或动态辨识。
最低运行频率:即电机运行的最小转速,电机在低转速下运行时,其散热性能很差,电机长时间运行在低转速下,会导致电机烧毁。而且低速时,其电缆中的电流也会增大,也会导致电缆发热。
最高运行频率:一般的变频器最大频率到60Hz,有的甚至到400Hz,高频率将使电机高速运转,这对普通电机来说,其轴承不能长时间的超额定转速运行,电机的转子是否能承受这样的离心力。
载波频率:载波频率设置的越高其高次谐波分量越大,这和电缆的长度,电机发热,电缆发热变频器发热等因素是密切相关的。
电机参数:变频器在参数中设定电机的功率、电流、电压、转速、最大频率,这些参数可以从电机铭牌中直接得到。
跳频:在某个频率点上,有可能会发生共振现象,特别在整个装置比较高时;在控制压缩机时,要避免压缩机的喘振点。

本帖子中包含更多资源

您需要 登录 才可以下载或查看,没有账号?立即注册

×
工控课堂 www.gkket.com

0

主题

110

回帖

354

积分

注册会员

积分
354
发表于 2021-1-5 23:45:14 | 显示全部楼层
论坛有你更精彩!
工控课堂 www.gkket.com

0

主题

176

回帖

443

积分

注册会员

积分
443
发表于 2021-1-6 00:44:13 | 显示全部楼层
无回帖,不论坛,这才是人道。
工控课堂 www.gkket.com

0

主题

75

回帖

112

积分

新手上路

积分
112
发表于 2025-11-14 14:28:26 | 显示全部楼层
楼主辛苦啦,期待下一篇分享
工控课堂 www.gkket.com

0

主题

63

回帖

91

积分

新手上路

积分
91
发表于 2025-11-14 15:10:38 | 显示全部楼层
蹲个后续,楼主记得更新呀,在线等挺急的~
工控课堂 www.gkket.com

0

主题

72

回帖

103

积分

新手上路

积分
103
发表于 2025-11-14 15:21:56 | 显示全部楼层
学到了学到了,这波分享太实用啦!
工控课堂 www.gkket.com

0

主题

59

回帖

88

积分

新手上路

积分
88
发表于 2025-11-14 19:48:05 | 显示全部楼层
同款经历!我当初也这么过来的😂
工控课堂 www.gkket.com

0

主题

91

回帖

138

积分

新手上路

积分
138
发表于 2025-11-19 17:25:42 | 显示全部楼层
浅评一下:内容优质,值得推荐~
工控课堂 www.gkket.com
您需要登录后才可以回帖 登录 | 立即注册

本版积分规则

关闭

站长推荐上一条 /1 下一条

QQ|手机版|免责声明|本站介绍|工控课堂 ( 沪ICP备20008691号-1 )

GMT+8, 2025-12-22 16:17 , Processed in 0.118856 second(s), 27 queries .

Powered by Discuz! X3.5

© 2001-2025 Discuz! Team.

快速回复 返回顶部 返回列表