|
包括线路控制,PROFIBUS-DP控制以及PROFINET控制,今天我们来讲解以下USS通讯控制。 很多人不了解通讯控制,一听到通讯这两个就头疼,或者觉得通讯控制很高端,其实大可不必这样。所有的通讯控制其实都是一个原理,即硬件加软件。 硬件是通讯的双方应该支持同一协议,并按照该协议接线。 而软件则是双方定义好的,按照商议好的方式进行沟通,这就是一个完整的通讯。 今天我们以S7-200和M440为例进行讲解。 在做此通讯实验前应该了解以下知识点: 1、S7-200 通讯端口的功能定义。 
上表中,3和8为RS-485信号,它们的背景颜色与PROFIBUS电缆、PROFIBUS网络插头上的颜色标记一致。通信端口可以从2和7向外供24V直流电源。 需要注意的是: - CPU通信口上的2、5针在内部是连通的,并且它们和CPU上的传感器电源(+24V)的M也是连通的
- 通信口插座的金属壳、1号针,与CPU接线端子上的电源部分的PE导通,而与上述的M不通
- 拥有两个通信口的CPU,其Port0、Port1的2、5针相通,也与M连通
2、西门子MM440变频器和USS通讯相关的接线方式。 
在 MM 440 前面板上的通信端口是 RS 485 端口。与 USS 通信有关的前面板端子有: 
因 MM 440 通信口是端子连接,故 PROFIBUS 电缆不需要网络插头,而是剥出线头直接压在端子上。如果还要连接下一个驱动装置,则两条电缆的同色芯线可以压在同一个端子内。PROFIBUS 电缆的红色芯线应当压入端子 29;绿色芯线应当连接到端子 30。 
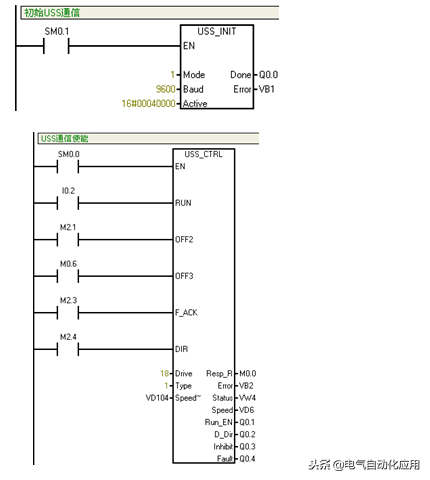
以上是硬件部分; 我们来看下软件部分; 1.USS指令使用(最简单的调试) 
1.1、USS_INIT指令:被用于启用和初始化或禁止MicroMaster驱动器通讯。在使用任何其他USS协议指令之前,必须先执行USS_INIT指令,才能继续执行下一条指令。 1.1.1、EN:输入打开时,在每次扫描时执行该指令。仅限为通讯状态的每次改动执行一次USS_INIT指令。使用边缘检测指令,以脉冲方式打开EN输入。欲改动初始化参数,执行一条新USS_INIT指令。 1.1.2、MODE(模式):输入值1时将端口0分配给USS协议,并启用该协议;输入值0时将端口0分配给PPI,并禁止USS协议。 1.1.3、BAUD(波特率):将波特率设为1200、2400、4800、9600、19200、38400、57600或115200。 1.1.4、ACTIVE(激活)表示激活的驱动器。 站点号具体计算如下: 
其中D0~D31代表有32台变频器,四台为一组,共分成八组。如果要激活某台变频器就使该位为1,现在激活18号变频器,即为表二所示。,构成16进位数得出Active即为0004000 若同时有32台变频器须激活,则Altive为16#FFFFFFFF,此外还有一条指令用到站点号,USS-CTRL中的Drive驱动站号不同于USS-INIT中的Active激活号,Active激活号指定哪几台变频器须要激活,而Drive驱动站号是指先激活后的哪台电机驱动,因此程序中可以有多个USS-CTRC指令。 1.2、USS_CTRL指令:被用于已在USS_INIT指令中ACTIVE(激活)的驱动器。且仅限为一台驱动器。 1.2.1、EN(使能):打开此端口,才能启用USS_CTRL指令。且该指令应当始终启用。 1.2.2、RUN(运行):表示驱动器是打开(1)还是关闭(0)。当RUN(运行)位打开时,驱动器收到一条命令,按指定的速度和方向开始运行。为了使驱动器运行,必须符合以下条件:DRIVE(驱动器)在USS_INIT中必须被选为ACTIVE(激活)。OFF2和OFF3必须被设为0。FAULT(故障)和INHIBIT(禁止)必须为0。当RUN(运行)关闭时,会向驱动器发出一条命令,将速度降低,直至电机停止。 1.2.3、OFF2:位被用于允许驱动器滑行至停止。 1.2.4、OFF3:位被用于命令驱动器迅速停止。 1.2.5、F_ACK :用于确认驱动器中的故障。当从0转为1时,驱动器清除故障。 1.2.6、DIR:表示驱动器应当移动的方向正转/反转。 1.2.7、Drive(驱动器):指定运行的驱动器号,必须已经在USS_INIT中被选为ACTIVE(激活)。 1.2.8、Type(类型—:选择驱动器类型,3系列或更早的为0,4系列为1。 1.2.9、Speed_SP(速度设定值):作为全速百分比的驱动器速度。Speed_SP的负值会使驱动器反向旋转方向。范围:-200.0%至200.0% 1.2.10、Resp_R(收到应答):确认从驱动器收到应答。对所有的激活驱动器进行轮询,查找最新驱动器状态信息。每次从驱动器收到应答时,Resp_R位均会打开,进行一次扫描,所有数值均被更新。 1.2.11、Error(错误):包含对驱动器最新通讯请求结果的错误字节。 1.2.12、Status(状态):驱动器返回的状态字原始数值。 1.2.13、Speed(速度):按全速百分比显示驱动器当前速度。范围:-200.0%至200.0%。 1.2.14、Run_EN(运行启用):表示驱动器是运行(1)还是停止(0)。 1.2.15、D_Dir:表示驱动器的旋转方向。 1.2.16、lnhibit(禁止):表示驱动器上的禁止位状态(0 - 不禁止,1 - 禁止)。欲清除禁止位,“故障”位必须关闭,RUN(运行)、OFF2和OFF3输入也必须关闭。 1.2.17、Fault(故障):表示故障位状态(0 - 无故障,1 - 故障)。 四、以下是变频器MM420的设置说明和步骤: (1)MICROMASTER4 可以有两种USS 通讯接口:RS232 和RS485。RS232 接口用选件模块(订货号为:6SE6400-1PC00-0AA0)实现。RS485 接口时,是将端子14 和15 分别连接到P+和N-来实现。 (2)为了进行USS 通讯,必须确定变频器采用的是RS485 接口,还是RS232 接口。据此可以确定USS参数应设定为哪个下标。 ①P0003 =2(访问第2 级的参数所必须的)。 ②P2010=USS 波特率。这一参数必须与主站采用的波特率相一致。USS 支持的最大波特率是57600 波特。(P2010的P2010[0](IN000)是设置COM链路的串行接口,P2010[1](IN001)是设置BOP链路的串行接口;一般我们用RS485的话是使用P2010[0](IN000)。) ③P2011=USS 结点地址。这是为变频器指定的唯一从站地址。(P2011的P2011[0](IN000)是设置COM链路的串行接口,P2011[1](IN001)是设置BOP链路的串行接口;一般我们用RS485的话是使用P2010[0](IN000)。 一旦设置了这些参数,就可以进行通讯了。主站可以对变频器的参数(PKW 区)进行读和写,也可以监测变频器的状态和实际的输出频率(PZD 区) ④P0700 =4 或5。这一设置允许通过USS 对变频器进行控制。“PZD 区”一节中,给出了对每一位含义的解释。常规的正向运行(RUN)和停车(OFF1)命令分别是047F(hex)和047E(hex)。其它的例子已在“PZD 区”一节中给出。 ⑤P1000 =4 或5。这一设置允许通过USS 发送主设定值。这是缺省情况下用P2000 进行的规格化,所以,4000(hex)=在P2000 中设定的数值。 为了对早期生产的变频器具有兼容性,也可以用P2009(访问级3)进行规格化。 以下是变频器设置步骤参数表: 
注:(1)设置参数前先将变频器参数复位为工厂缺省设定值,应该按照下面的数值设定参数: 1.设定P0010=30 2.设定P0970=1 完成复位过程至少要1分钟。 (2)设定P0003=2 允许访问扩展参数 (3)设定电机参数时先设定P0010=1(快速调试),电机参数设置完成设定P0010=0(准备) 注意:变频器MM420只能保留有操作面板(BOP)的小面板,必须把有PROFIBUS接口的大面板取下来否则不能通信!!!!!!!!!!!!!!!!(另P3037可能要调整因为出现R5017??错误,但第二次调试又不出现了) 再提示:使用USS指令前必须先安装“USS协议库(Tbox_V32_STEP7)”,然后才能使用USS指令,但是安装完USS库如出现“错误18:(操作数1)未为库分配V存储区。在指令树中程序块的鼠标右键菜单项目中选择【库存储区。。。】。”的编译错误,请按下面提示设置: (1)找到编程软件第二列的“指令树”,并找到其中的“程序块”; (2)在“程序块”上点击鼠标的右键,找到“库存储区”选项; (3)选择“库存储区”,则弹出USS Protocol的库存储区分配窗口,在“建议地址”上用鼠标左键点击,则选择合适的建议地址,前提是这里选择的建议地址必须避开常用的地址(VB2000以后的地址不常用)。
|