找回密码
 立即注册

QQ登录

只需一步,快速开始

查看: 5495|回复: 18

常用软启动器接线方法

  [复制链接]
  • 打卡等级:即来则安
  • 打卡总天数:27
  • 打卡月天数:6
  • 打卡总奖励:7736
  • 最近打卡:2025-12-20 00:35:11

3317

主题

285

回帖

2万

积分

管理员

积分
23881
发表于 2019-6-2 09:57:41 | 显示全部楼层 |阅读模式

电机软启动器的主接线方法:
1、在线型:
所有软启动器的控制器都有电动机过载保护,当软启动器在线运行时软启动器的控制器能对电机进行过载保护,不要加装热过载继电器。由于经过可控硅后的电流谐波电流非常大,所以不能加装电子式热过载继电器,否则热继的误动作使系统不能正常工作。由于可控硅比较昂贵而且更换困难,为了保护可控硅要用快速熔断器防止软启动器下口发生短路烧毁可控硅,图4A是指在经常使用的场所,软起动器的上口不加接触器,图4B是指不经常使用的场所,在停车后将软启动器的电源断开。  

2、旁路型:
旁路运行软启动器,离开旁路接触器是无法运行的,所以在两种主接线方案里都有。对于软启动器上口的接触器的作用和在线运行方式下作用相同在此不再重复。着重说明的是热继电器,把它安方在旁路接触器的下口,不通过起动电流最好,尤其是电子热继电器,由于经过软启动器后电流谐波很大能干扰电子热继电器误动作而使电机停车。另外因为可控硅的短时工作没必要安装快速熔断器,所以在主结线方案里没有加装快速熔断器。  

3、内置旁路型:
它的主接线和在线型的大致相同,唯一的优点是因为可控硅的短时工作没必要安装快速熔断器。

电动机的过载保护是有软启动器的控制器实现的,它不仅在功能和性能上超过电子热继电器,而且不会因主回路的谐波电流及外界的干扰而误动作。

常用的五种电机软启动器接线图

一、CMC-L系列数码型电机软启动器是一种将电力电子技术,微处理器和自动控制相结合的新型电机起动、保护装置。它能无阶跃地平稳起动/停止电机,避免因采用直接起动、星/三角起动、自耦减压起动等传统起动方式起动电机而引起的机械与电气冲击等问题,并能有效地降低起动电流及配电容量,避免增容投资。

1、CMC-L系列数码型电机软启动器基本接线原理图:软起动器端子1L1、3L2、5L3接三相电源,2T1、4T2、6T3接电动机。当采用旁路接触器时,可通过内置信号继电器K2控制旁路接触器。

   

2、CMC-L系列数码型电机软启动器基本接线示意图:

   

3、CMC-L系列数码型电机软启动器典型应用接线图:

1.上图所示为单节点控制方式。接点闭合软起动起动,接点打开软起动器停止。但要注意这种接线LED面板起动操作无效。端子3、4、5起停信号是一个无源节点。

注:

1.上图所示为单节点控制方式。接点闭合软起动起动,接点打开软起动器停止。但要注意这种接线LED面板起动操作无效。端子3、4、5起停信号是一个无源节点。

2.PE接地线应尽可能短,接于距软起动器最近的接地点,合适的接地点应位于安装板上紧靠软起动器处,安装板也应接地,此处接地为功能地而不是保护接地。

3.电流互感器副边线径不小于2.5mm2。

二、CMC-M系列数码智能型电机软启动器是一种将电力电子技术,微处理器和自动控制相结合的新型电机起动、保护装置。它能无阶跃地平稳起动/停止电机,避免因采用直接起动、星/三角起动、自耦减压起动等传统起动方式起动电机而引起的机械与电气冲击等问题,并能有效地降低起动电流及配电容量,避免增容投资。

1、基本接线原理图软起动器端子1L1、3L2、5L3接三相电源,2T1、4T2、6T3接电动机。软起动器可通过参数设定选择是否检测相序。当采用旁路接触器时,可通过内置信号继电器K2控制旁路接触器。



2、基本接线示意图


3、典型应用接线图

   
注:

1.上图所示为单节点控制方式。接点闭合软起动起动,接点打开软起动器停止。但要注意这种接线LED面板起动操作无效。端子3、4、5起停信号是一个无源节点。

2.PE接地线应尽可能短,接于距软起动器最近的接地点,合适的接地点应位于安装板上紧靠软起动器处,安装板也应接地,此处接地为功能地而不是保护接地。

3.电流互感器副边线径不小于2.5mm2。电流互感器接线时要注意方向P表示进线,K表示出线。请按照典型应用接线图接线。

三、CMC-SX系列汉显智能型电机软启动器是国内唯一一款基于32位ARM核微控制器开发的电机软起动器,是一种新型智能化的异步电动机起动、保护装置。它是集起动、显示、保护、数据采集于一体的电机终端控制设备。用户使用较少的元件,就可实现较复杂的控制功能。而中英文界面显示又使得操作更简便。

1、基本接线原理图软起动器端子1L1、3L2、5L3接三相电源,软起动器端子2T1、4T2、6T3接电动机。软起动器可通过参数设定选择是否检测相序。当采用旁路接触器时,可通过内置信号继电器K2控制旁路接触器。



2、基本接线示意图



3、典型应用接线图



注:

1.上图所示为单节点控制方式。接点闭合软起动起动,接点打开软起动器停止。但要注意这种接线LCD面板起动操作无效。端子3、4、5起停信号是一个无源节点。

2.PE接地线应尽可能短,接于距软起动器最近的接地点,合适的接地点应位于安装板上紧靠软起动器处,安装板也应接地,此处接地为功能地而不是保护接地。

3.电流互感器副边线径不小于2.5mm2。电流互感器接线时要注意方向P表示进线,K表示出线。请按照基本接线图接线。

四、CT系列分级变频软启动器是采用电力电子技术、微处理器技术及现代控制理论技术生产的具有当今国际先进水平的新型起动设备。通过对晶闸管的控制达到有级变频、无级调压、小起动电流、大起动转矩的起动特性。集起动、显示、保护、数据采集于一体。用户使用较少的元件,就可实现较复杂的控制功能。而中英文界面显示又使得操作更简便。

1、基本接线原理图软起动器端子1L1、3L2、5L3接三相电源、2T1、4T2、6T3接电动机、B1、B2、B3接旁路接触器。软起动器可通过参数设定选择是否检测相序。当采用旁路接触器时,可通过内置信号继电器K2控制旁路接触器。



2、典型应用接线图


注:

1.上图所示为单节点控制方式。接点闭合软起动器起动,接点打开软起动器停止。但要注意这种接线LCD面板起动操作无效。端子X1\1、X1\2、X1\3起停信号是一个无源节点。

2.PE接地线应尽可能短,接于距软起动器最近的接地点,合适的接地点应位于安装板上紧靠软起动器处,安装板也应接地,此处接地为功能地而不是保护接地。

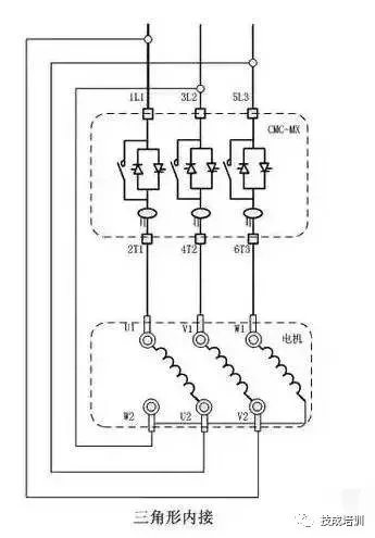
五、CMC-MX系列内置旁路型电机软启动器是一种将电力电子技术,微处理器和自动控制相结合的新型电机起动、保护装置。它能无阶跃地平稳起动/停止电机,避免因采用直接起动、星/三角起动、自耦减压起动等传统起动方式起动电机而引起的机械与电气冲击等问题,并能有效地降低起动电流及配电容量,避免增容投资。同时CMC-MX软起动器内部集成电流互感器、接触器,用户无需外接。

1、基本接线原理图软起动器端子1L1、3L2、5L3接三相电源,2T1、4T2、6T3接电动机。无需外接旁路接触器,软起动器可通过参数设定选择是否检测相序。



2、三角形内接连接图

若用户使用三角形内接连接时,用户必须严格按照下图进行连接,否则有可能导致电机或软起损坏。本机在启动前会对电机接线进行判断,若接线错误软起会报接线错误故障。



3、典型应用接线图



注:

1.上图所示为单节点控制方式。接点闭合软起动起动,接点打开软起动器停止。但要注意这种接线LED面板起动操作无效。端子3、4、5起停信号是一个无源节点。

2.PE接地线应尽可能短,接于距软起动器最近的接地点,合适的接地点应位于安装板上紧靠软起动器处,安装板也应接地,此处接地为功能地而不是保护接地。

本帖子中包含更多资源

您需要 登录 才可以下载或查看,没有账号?立即注册

×
工控课堂 www.gkket.com

0

主题

89

回帖

242

积分

注册会员

积分
242
发表于 2019-6-2 10:07:34 | 显示全部楼层
绝对干货,楼主给力,支持了!!!
工控课堂 www.gkket.com

0

主题

126

回帖

348

积分

注册会员

积分
348
发表于 2019-6-2 10:08:55 | 显示全部楼层
真是难得给力的帖子啊。
http://t.im/402r
注册或推荐还有点数赠送哟~
多种不同类型视频满足您的需

0

主题

89

回帖

242

积分

注册会员

积分
242
发表于 2019-6-2 10:09:22 | 显示全部楼层
大家都不容易!
工控课堂 www.gkket.com

0

主题

111

回帖

335

积分

注册会员

积分
335
发表于 2019-6-2 10:09:44 | 显示全部楼层
楼主您的技术水准,我最服你,其他都是浮云
工控课堂 www.gkket.com

0

主题

99

回帖

295

积分

注册会员

积分
295
发表于 2019-6-2 10:11:11 | 显示全部楼层
论坛有你更精彩!
工控课堂 www.gkket.com

8

主题

454

回帖

2305

积分

高级会员

积分
2305
发表于 2019-6-4 16:05:50 | 显示全部楼层
{forum}这个类目最活跃了!赞一个!
工控课堂 www.gkket.com

0

主题

87

回帖

367

积分

注册会员

积分
367
发表于 2019-6-10 00:30:26 | 显示全部楼层
太生气了,无法HOLD啦 >_<......
工控课堂 www.gkket.com

6

主题

429

回帖

2739

积分

高级会员

积分
2739
发表于 2019-6-29 23:16:27 | 显示全部楼层
强烈支持楼主ing……
工控课堂 www.gkket.com

0

主题

44

回帖

78

积分

新手上路

积分
78
发表于 2025-11-14 15:00:46 | 显示全部楼层
已转发给朋友,一起感受这份快乐~
工控课堂 www.gkket.com
您需要登录后才可以回帖 登录 | 立即注册

本版积分规则

关闭

站长推荐上一条 /1 下一条

QQ|手机版|免责声明|本站介绍|工控课堂 ( 沪ICP备20008691号-1 )

GMT+8, 2025-12-22 13:54 , Processed in 0.118090 second(s), 26 queries .

Powered by Discuz! X3.5

© 2001-2025 Discuz! Team.

快速回复 返回顶部 返回列表