找回密码
 立即注册

QQ登录

只需一步,快速开始

工控课堂 首页 工控文库 液压控制 查看内容

什么是液压背压回路,原理是什么?

2021-12-25 21:30| 发布者: 198366809| 查看: 5163| 评论: 0

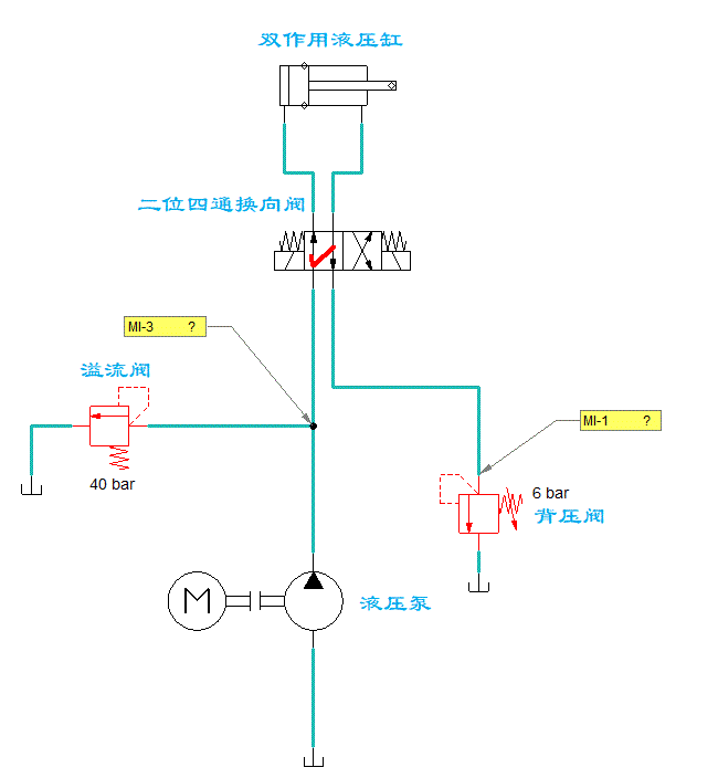
摘要: 1、什么是背压?所谓背压,简单点理解,可以看成是回油管路中的压力。采用背压回路的目的是提高液压缸的运动平稳性,同时也可以减少油缸的爬行现象(走走停停的现象)。2、如何产生背压?所谓背压回路,就是在液压系 ...

1、什么是背压?

所谓背压,简单点理解,可以看成是回油管路中的压力

采用背压回路的目的是提高液压缸的运动平稳性,同时也可以减少油缸的爬行现象(走走停停的现象)。

2、如何产生背压?

所谓背压回路,就是在液压系统的回油管路上增加1个背压阀,以形成一定的阻力,进而产生背压。一般背压设置在3~8bar即可。

背压阀是一个功能性的名称,溢流阀、顺序阀、节流阀、调速阀、单向阀等都可以当作背压阀来使用。我们今天只介绍采用溢流阀的背压回路。

在该回路中,回油管道上设置了一个背压阀,液压缸做往复运动时的回油,都要经过背压阀才能溜回油箱,因此在两个运动方向上都能平稳的运动。

液压回路入门——背压回路


3、回路的工作状态

换向阀工作在左位:

液压缸的活塞向右运动,此时换向阀T口与油箱之间串接背压阀,形成一定的回油阻力,产生背压。

液压回路入门——背压回路

换向阀工作在右位:

液压缸的活塞向左运动,这里需要注意,由于液压缸两腔的承压面积不同(左腔大于右腔),导致活塞向左运动需要供应更大的压力,在这个过程中很可能会超过主溢流阀的设定压力,使其进入工作状态。从图中也可以看出,主溢流阀在活塞左行的过程中就已经开启了。

液压回路入门——背压回路
来源:液压贼船
原文:https://www.toutiao.com/a7033677295055421989/?log_from=b51fad1498272_1640438978942
关注公众号,加入500人微信群,下载100G免费资料!
发表评论

最新评论

热门文章
关闭

站长推荐上一条 /1 下一条

QQ|手机版|免责声明|本站介绍|工控课堂 ( 沪ICP备20008691号-1 )

GMT+8, 2025-12-22 21:32 , Processed in 0.144948 second(s), 23 queries .

Powered by Discuz! X3.5

© 2001-2025 Discuz! Team.

返回顶部